علت گاز متان بر فراز آسمان جنوب تهران چیست ؟ | میزان خطر ان برای شهروندان | جززیات مهم

مدیر مجتمع پردازش و بازیافت زباله آرادکوه گفت که گزارش وجود ابر غول آسای گاز متان بر فراز آسمان جنوب تهران، خطری برای شهروندان ندارد.

علت گاز متان بر فراز آسمان جنوب تهران چیست ؟ | میزان خطر ان برای شهروندان | جززیات مهم

مدیر مجتمع پردازش و بازیافت زباله آرادکوه گفت که گزارش وجود ابر غول آسای گاز متان بر فراز آسمان جنوب تهران، خطری برای شهروندان ندارد.

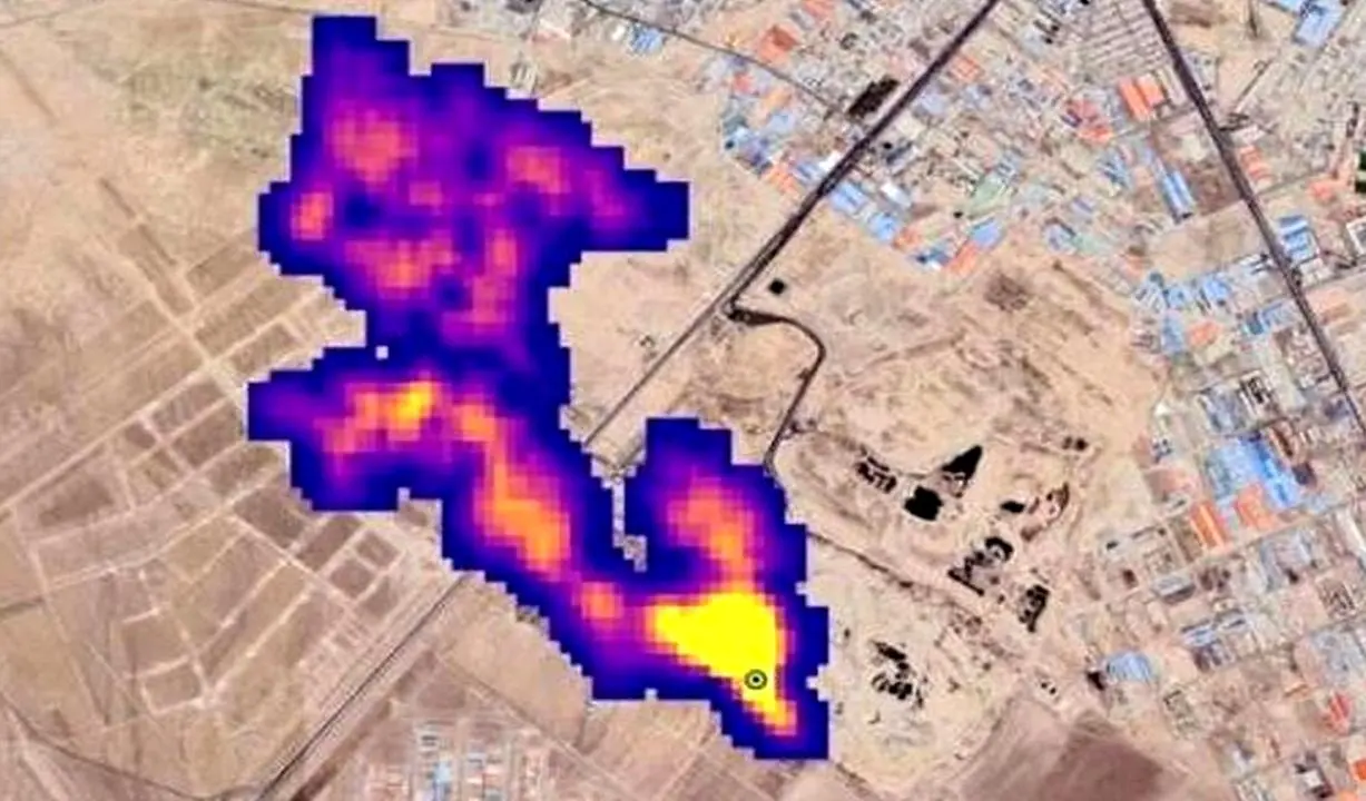
یورونیوز، در گزارشی به نقل از اداره کل هوانوردی و فضایی آمریکا خبر داد که محققان ناسا ، ظرف ۵ ماه گذشته و به دنبال نصب طیف سنج تصویربرداری (EMIT) در ایستگاه فضایی بین المللی با قابلیت تشخیص گازهای گلخانه ای از جمله متان و دی اکسیدکربن ، موفق به شناسایی ۵۰ ابر ساطع کننده متان در چند منطقه جهان از جمله آسیای مرکزی (ترکمنستان) خاورمیانه و جنوب غربی ایالات متحده (حوزه پرمین، جنوب شرقی نیومکزیکو و یکی از بزرگ ترین میادین نفتی جهان) شده‌اند که به استناد تصاویر ثبت شده توسط این طیف سنج، یکی از این کانون ها شامل ابری از گاز متان به طول ۵ کیلومتر، در آسمان جنوب تهران و بر بالای یک مجتمع دپوی زباله شناسایی شده و طبق تصاویر به دست آمده، این ابر ۵ کیلومتری در هر ساعت حدود ۸۵۰۰ کیلوگرم متان به هوا می فرستد.

حسین حیدریان ، مدیر مجتمع آراد کوه و معاون پردازش و دفع سازمان مدیریت پسماند شهرداری تهران در گفت و گو با رکنا با اشاره به اینکه در گزارش ناسا نوشته شده بود که جنوب تهران چنین ابری تشکیل شده است و کاملا مشخص نیست که این ابر دقیقا بالای آرادکوه باشد، گفت: در جنوب تهران، مراکز تولید گازهای گلخانه ای زیادی از جمله دامداری ها و مناطقی که پساب رها شده به باتلاق تبدیل می شود وجود دارد. با این وجود، منبع اصلی تولید گاز متان، پسماندهای آلی هستند که اگر دفن شوند و در شرایط بی هوازی قرار بگیرند، گاز متان تولید می کنند. با این وجود در آرادکوه، مواد آلی طی فرایند هوازی، به کمپوست تبدیل می شوند؛ یعنی کربن به جای متان، به دی اکسید کربن تبدیل می شود؛ بنابراین مدیریت اصلی در آرادکوه در راستای جلوگیری از تولید گاز متان انجام شده است.

وی در ادامه افزود: در اقدام بعدی، روی زباله ها، با کمپوست پوشش داده می شود. کمپوست، اکساینده متان است و اگر متانی هم از زباله ها متصاعد شود، آن را به CO۲ می کند. این روزها دیگر مثل اوایل دهه هشتاد دفن مطلق نداریم؛ بنابراین دفن هم کاهش پیدا کرده است. با این وجود، در تمام دنیا، بالای مراکز دفن، غلظت متان نسبت به محیط اطراف بالاتر است. در گزارش ناسا هم چیزی حدود ۱۵ صدم درصد یا در بالاترین شرایط ۱۵۰۰ppm متان را نشان می دهد.

حسین حیدریان، با تاکید بر اینکه گزارش ناسا، نیاز به بررسی دارد و برای آن دو علت تعریف کرد، گفت: ناسا، برای تشخیص گاز متان، روش طیف سنجی را انتخاب کرده است که برای اندازه گیری آلاینده های معدنی استفاده می شود. حالا اینکه چقدر ساختار متان شبیه آلاینده های معدنی مثل گرد و غبار است می تواند بر این گزارش تاثیر داشته باشد. دوم اینکه این روزها در تهران باد شدید و جرایانات هوایی افقی و عمودی زیادی داریم؛ بنابراین متان متفرق خواهد شد و اینکه در طول ۵ کیلومتر ابری متراکم تشکیل شود، کمی دور از ذهن است که باز هم تایید یا تکذیب آن، نیاز به بررسی بیشتر دارد.

تولید برق از استحصال گاز متان؛ در دستور کار شهرداری

مدیر مجتمع آرادکوه گفت: از سویی دیگر، شهرداری تهران، در راستای کاهش تولید آلاینده ها، پیگیر است تا از مراکز دفن زباله، با استحصال گاز متان، تولید برق داشته باشد؛ یعنی با تولید گاز متان، سوزاندن آن و سپس تبدیل کردن آن به CO2 به تولید برق برسد.

حیدریان در پاسخ به اینکه این ابر گاز متان، چقدر می تواند برای شهروندان تهرانی خطرناک باشد، گفت: متان یک گاز آلاینده است و پیشگیری از ایجاد آن، تکلیفی است که اکثر کشورهای دنیا بعد از کنفرانس پاریس در راستای کاهش انتشار گازهای گلخانه ای آن را پذیرفته اند. این گاز بر تغییرات اقلیمی اثر گذار است و فقط اثرات گلخانه ای دارد. غلظت آن به قدری نیست که بتواند تهران را تحت تاثیر قرار دهد و فقط در حد فضای آرادکوه است.

وی در پایان در پاسخ به اینکه پروژه های MRF که قرار است در هشت پهنه تهران ایجاد شوند، چقدر می تواند در راستای کاهش تولید این گاز کمک کننده باشد، گفت: هدفگذاری MRF ها به گونه ای است که ورود زباله به آرادکوه را به زیر 10 درصد برساند. علاوه بر این پروژه ها، پردازش، فاینال سازی پسماند را مثل هاضم های بی هوازی، زباله سوزها، تولید آر بی اس و تولید سوخت از زباله های پلیمری در مبدا را خواهیم داشت

 

منبع: رکنا
کدخبر: 50294

ارسال نظر