نتایج جستجو :
-
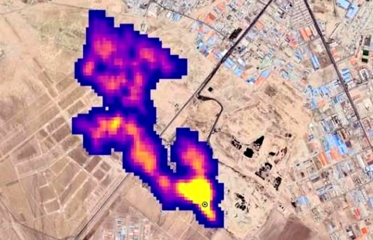
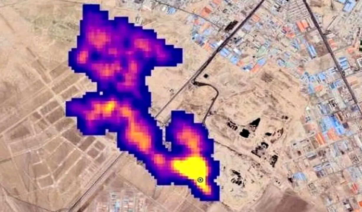
تصاویر ناسا از انتشار گاز «متان»در اطراف تهران
عضو هیئت علمی پژوهشگاه هوافضا گفت: «زمانی که ناسا تصاویر انتشار متان از آرادکوه را منتشر کرد، ارگان مربوطه از ما خواست…
-
سازمان پسماند: از گاز متان برق تولید میکنیم!
مدیرعامل سازمان مدیریت پسماند شهرداری تهران از تلاش این سازمان برای گرفتن برق از گاز متان با کمک شرکتهای داخلی در…
-
انتشار گاز متان در تهران تایید شد
جوهرچی درباره گاز متان گفت: گاز متان، گازی گلخانهای است و در ارتفاع نیز حالت اشتعال نیز قطعا نخواهد داشت. برای محیط…
-
ماهواره ایرانی وجود ابر گاز متان در آسمان تهران را تایید کرد
با وجود تکذیب زاکانی و چمران، ماهواره ایرانی هم ناسا را تایید کرد.
-
نائب رئیس شورای شهر تهران: من به ناسا مشکوکم
نائب رئیس شورای شهر تهران نسبت به گزارش ناسا در مورد گاز متان واکنش نشان داد و گفت: الان نمیتوانم بگویم که امکان…
-
پاسخ علمی ایسنا به اتهام جنجالی زاکانی به ناسا
ناسا یا همان "اداره کل ملی هوانوردی و فضایی آمریکا" که اخیراً انتشار گزارشی از مکانهای ساطع کننده شدید گاز متان بر…
-
علت گاز متان بر فراز آسمان جنوب تهران چیست ؟ | میزان خطر ان برای شهروندان | جززیات مهم
مدیر مجتمع پردازش و بازیافت زباله آرادکوه گفت که گزارش وجود ابر غول آسای گاز متان بر فراز آسمان جنوب تهران، خطری برای…
-
توضیحات تازه درباره گزارش جنجالی ابر ۵ کیلومتری متان در آسمان تهران
مدیرعامل سازمان مدیریت پسماند تهران درباره گزارش ناسا از ابر ۵ کیلومتری گاز متان در آسمان تهران توضیحاتی داد.
-
ماجرای جنجالی ابر متان در آسمان تهران چه بود؟
براساس خبر منتشرشده تودهای از گاز متان به طول نزدیک به «پنج کیلومتر» در جنوب تهران مشاهده شده است.